AOX-R角行程系列 当前位置: 首页> 产品中心> 角行程电动执行器> AOX-R角行程系列> AOX-R-003角行程电动执行器

AOX-R-003角行程电动执行器
  • AOX-R-003角行程电动执行器
  • AOX-R-003角行程电动执行器

AOX-R-003角行程电动执行器

  • 外 壳:硬质铝合金

  • 防护等级:IP67(可选IP68)

  • 扭 矩:30Nm

    行 程:0~90°

    功 能:调节型(PCU)、开关型

  • 环境温度:-25℃~+70℃(可选-30℃、-40℃、-60℃)

  • 电动执行机构视频展示

  • 性能特点
  • 技术参数
  • 外形尺寸
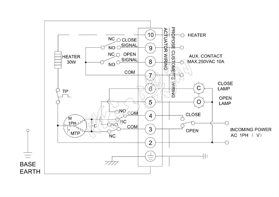
  • 线路图

一、概述

“AOX-R”系列电动执行器用于控制0°~270°旋转的电动阀门及其他同类产品,如电动蝶阀电动球阀、风门、挡板阀、旋塞阀、百叶阀等。广泛应用于石油、化工、水处理、船舶、造纸、电站、供热供暖、楼宇自控、轻工等各行业中。它以AC380V/220V/110V交流电源为驱动电源,以4-20mA电流信号或0-10V DC 电压信号为控制信号,可使电动阀门运动到所需位置,实现其自动化控制,Zui大输出扭矩达5000N·m。

二、性能特点

2.1壳体

壳体为硬质铝合金,经阳Ji氧化处理和聚酯粉末涂层,耐腐蚀性强,防护等级为IP67,NEMA4和6,并有IP68型供选择。

2.2电机

采用全封闭鼠笼式电机,具有体积小、扭矩大、惯性力小等特点。绝缘等级为H级,内置过热保护开关,可防止过热损坏电机。

2.3手动结构

手柄的设计保证安全可靠、省力、体积小。不通电时,扳动手柄可进行手动操作。不用手动时,将扳手置于扳手夹内,方便使用。

2.4指示器

指示器安装在中心轴上,可以观察阀门位置。透镜采用凸出镜设计,不积水,观察更方便。

2.5干燥器

用来控制温度,防止由于温度和天气变化导致执行器内部水分凝结,保持内部电气元件的干燥。

2.6密封

密封性好,标准产品防护等级是IP67,并可选IP68防护等级。

2.7限位开关

机械,电子双重限位。机械限位螺钉可调,安全可靠;电子限位开关由凸轮机构来控制,简单的调整机构能精准并方便地设定位置,且不受手轮过量的影响。

2.8自锁

精密的蜗轮蜗杆机构可高Xiao传输大扭矩,效率高,噪音低(Zui大50分贝),寿命长;有自锁功能,防止反转,传动部分稳定可靠,无需再加油。

2.9防脱螺栓

拆除外壳时,螺栓附在壳体上,不会脱落。

2.10安装

底部安装尺寸符合ISO5211/ DIN3337国Ji标准,孔成双四方形便于方杆的阀线性或45°转角安装,适应性强。可以垂直安装,也可以水平安装。

2.11线路

控制线路符合单相或三相电源标准,线路布置紧凑合理,接线端子可有Xiao满足各种附加功能的要求。


浙江澳翔自控科技有限公司各型号电动阀门和电动执行器,如:电动蝶阀电动球阀角行程电动执行器直行程电动执行器多回转电动执行器、电动闸阀、电动执行器、减压阀等阀门。我们有很好的售后服务、可提供详细的产品资料和解决方案,供您参考。产品的质量可靠,如需采购欢迎来电咨询我们:400-150-8030